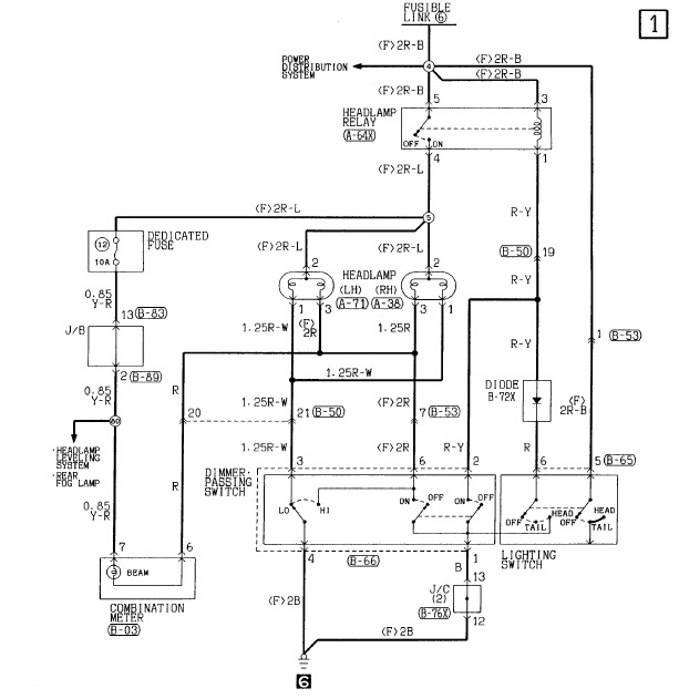
jetz wollt ich mir xenonscheinwerfer einbauen, hatte dabei aber ein kleines problem:
habe am h4-stecker dauerplus und die anderen 2 pins wechseln zwischen masse und 12v plus...
aus diesem grund suche ich jetz neue scheinwerfer weil ich zu faul bin die ganze steuerung zu tauschen
weiß vielleicht jemand wo ich solche herbekomme?







